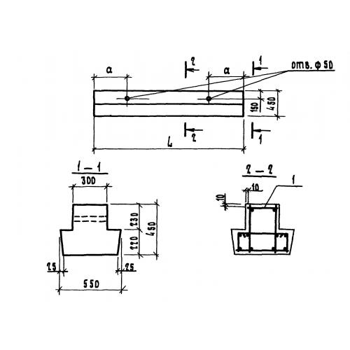
1БР 72.5.4

Чертеж изделия:
Характеристики изделия:
ПараметрЗначение
длина7180 мм
ширина550 мм
высота450 мм
вес3310 кг
серия1.111.1-5

1БР 72.5.4 Балки ростверков по серии 1.111.1-5.